 
          RKB 800x500 E3 EC Kanalfläkt
24 015,00 kr
(inkl. moms)
        
                              Leverans 1-4 V
                        
          
    
    
            
                      
              
              106619
            
                  
      RKB kompakt kanalfläkt från Östberg med rektangulär anslutningstyp.
- Hög kapacitet och verkningsgrad
- Hög prestanda och driftsäkerhet
- Swing-out utförande underlättar underhåll och rengöring
- Enkel installation i valfri position.
EU Energietikett
RKB 800x500 E3 EC Kanalfläkt
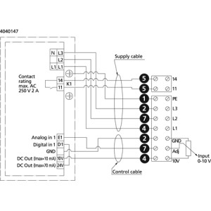
RKB är avsedd för installation i ett kanalsystem och kan när fläkten är kanalansluten även installeras utomhus och i våtrum. Fläkten har integrerat motorskydd, fläkthjul med bakåtböjda skovlar yttermotor med underhållsfria dubbelkapslade kullager, och hölje i galvaniserad stålplåt. Varvtalsreglering kan göras med den inbyggda potentiometern, 0-10 V alt. extern reglering.
Övrig produktinformation
- Spänning, intervall: 380-480 V
- Fas: 3 ~
- Frekvens: 50/60 Hz
- Max temperatur på transporterad luft vid spänningsreglering: 60 °C
- Isolationsklass, motor: F
- Max flöde: 3044 l/s
- Max tryck: 1217 Pa
- Skyddsklass koplingsdosa: IP 54
Teknisk information finns under fliken specifikationer.
        
        106619
      
      
  
      
  
    
  
    Datablad
- Anslutning typ:
- Rektangulär
- Motortyp:
- EC motor
- Spänning Volt:
- 400V 3-fas
- Ström (A):
- 3,92 A
- Typ av fläkt:
- Kanalfläkt
- Skyddsklass (IP):
- 54
- Varvtal (r.p.m.):
- 1800 rpm
- Vikt (kg):
- 65,3
- Max temparatur på transporterad luft (°C ):
- 60 °C
- Effekt (W):
- 2570 W
 
                           
           
           
                 
                 
                 
                               
           
           
           
           
          